FAQ
PRODUCTS
You are here: Home » Products » Power Distribution Electrics » Automatic Transfer Switches » 3SAQ1, CB class, up to 63 A

3SAQ1, CB class, up to 63 A

Independent power supply with build-in power source,directly draws power from the incoming end to avoid the risk of protection function failure caused by external power supply failure.

● Small size with simple structure
● Easy operation, long service life
● Both 3P and 4P are available
● Single electric drive, smooth and noise-free, small impact
● With mechanical interlock and electrical interlock, reliable switching, both manual and automatic switching are available
● Switch is wired with connection terminal in the internal for users, reflecting the circuit breaker status (open or closed)
● There are a variety of indicators listed on panel
Availability:

Features

●   Small size with simple structure

●   Easy operation, long service life

●   Both 3P and 4P are available

●   Single electric drive, smooth and noise-free, small impact

●   With mechanical interlock and electrical interlock, reliable switching, both manual and automatic switching are available

●   Switch is wired with connection terminal in the internal for users, reflecting the circuit breaker status (open or closed)

●   There are a variety of indicators listed on panel


Structure and Performance

Structure

The automatic transfer switch consists of MCB, a single electric motor operating mechanism, mechanical interlocking, auxiliary systems, control circuit and other components and are closed with plastic shell. All components are installed on the same floor. There is a status indicator on the panel that accurately indicates the state of the MCB and the whole set of instructions.


Structure

●   Automatic controllers (only R-type:automatic transfer with automatic restore) detect the voltage of two-way power (commonly used power and backup power) at the same time. Common power will work under the normal state. When the common power supply failure occurs, namely loss of pressure or A phase-off, the controller will automatically make the command switch switch to the backup power supply;

●   When common power is restored to normal, the controller will automatically make the command switch switch to the backup power supply, and no delay;

●   Simultaneous two-way power anomalies are not allowed;

●   When tripping occurs due to a small circuit breaker failure, the device will remain in the trip state and let out a warning signal. Wait for maintenance, and the handle should be reset and re-closed manually after troubleshooting;

●   In automatic mode, when there inputs DC 24 V fire signal, the controller will command all the disconnect switch,

and then if undo the fire signal, restore the original state.


Instruction of Type Code

3SAQ1.1


●   There is only R type for 3SAQ1 series ATS at present

●   Automatic transfer with automatic restore: If deviation of common power is monitored , ATS will automatically

switch the load from the common power to backup power; if the power returns to normal, it will automatically return to common power supply


Technical Specifications

Type 3SAQ1-63
Execution circuit breaker 3SB71-63
Number of poles (P) 3, 4
Rated operating current (A) 6, 10, 16, 20, 25, 32, 40, 50, 63
Rated operating voltage (VAC) 230/400
Rated control voltage (VAC) 230
Rated insulation voltage (VAC) 500

Rated ultimate short circuit breaking capacity at 400V AC (kA)

6 10

Rated short circuit making capacity (kA)

17
Use category AC-33iB
Mechanical life (times) 10,000
Electrical life (times) 4,000
Ambient temperature -5  ~ 40 °C, max. 95% humidity
Storage temperature -40 ~ +75 °C
Altitude (Max.) 2,000


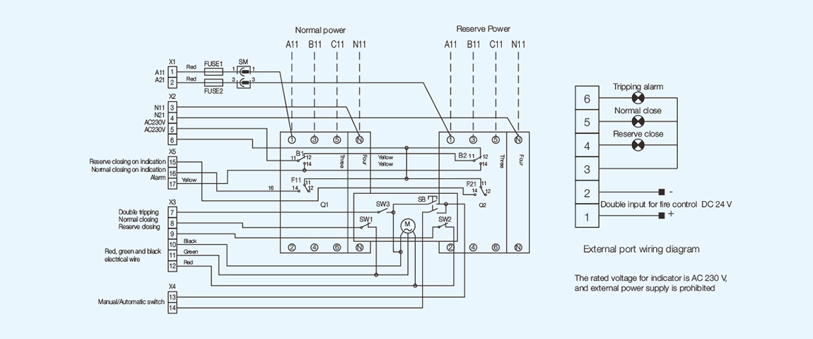
Wiring Diagram

3SAQ1.2

a) Q1, Q2: MCB (Double points for the location of the icon)

    F21, B2: The right auxiliary and alarm head of circuit breaker

    SW1: Common closing limit switch in place

    SW3: Double points limit switch in place FUSE1, FUSE2: Fuses

    SM: Three-pin connector

b) Dotted line is for the user to connect and the remaining for factory, for user's reference

    F11, B1: The right auxiliary and alarm head of circuit breaker

    M: Electric motor

    SW2: Backup closing limit switch in place X1 X2 X3 X4 X5: Connectors

    SB: Rocker Switch


Outline and Installation Dimensions

3SAQ1.3


Selection and Ordering Data

3SAQ1.4


Utilization Categories

●   AC-33iB: for system loads including cage motor and resistive loads

●   AC-33B: for motor load or mixture load including motors, resistive load and 30% incandescent load

●   Standard: IEC 60947-6-1


Previous: 
Next: